全不鏽鋼液體壓力式溫度計-江蘇省孝感尼蓝纺织制造有限责任公司
                   
                   
        首   頁  公(gong)司簡介(jiè)  産品中(zhōng)心  質理(lǐ)體系  聯系我(wo)們
防爆(bào)型熱電(diàn)阻
高溫(wen)防腐熱(rè)電偶
鉑(bó)铑熱電(dian)偶
插座(zuo)式熱電(dian)阻
多點(diǎn)熱電偶(ǒu)
铠裝熱(rè)電偶
裝(zhuāng)配式熱(re)電偶
裝(zhuāng)配式熱(re)電阻
端(duan)面熱電(diàn)阻
铠裝(zhuang)熱電阻(zǔ)
高溫高(gao)壓熱電(diàn)阻
防爆熱(re)電偶
耐(nài)磨切斷(duan)熱電偶(ou)
耐磨耐(nai)腐型熱(re)電偶/阻(zǔ)
電站測(ce)溫用熱(rè)電偶/阻(zǔ)
一體化(huà)溫度變(biàn)送器
吹氣(qì)熱電偶(ǒu)
爐頂熱(rè)電偶
直(zhí)角彎頭(tóu)熱電偶(ou)
耐磨阻(zu)漏熱電(diàn)偶
雙金(jīn)屬溫度(dù)計
隔爆(bao)雙金屬(shǔ)溫度計(ji)
熱套式(shi)雙金屬(shǔ)溫度計(jì)
電接點(dian)雙金屬(shǔ)溫度計(jì)
溫度變(biàn)送器模(mo)塊
就地(dì)溫度顯(xiǎn)示儀
多點防(fang)爆熱電(diàn)偶
SKW-B防爆(bao)數字溫(wēn)度顯示(shi)儀
微細(xì)铠裝熱(rè)電偶
耐(nài)磨熱電(dian)偶
多點溫(wēn)度計
耐(nài)震遠傳(chuan)雙金屬(shu)溫度計(ji)
铠裝鉑(bo)铑熱電(diàn)偶
多(duo)點熱電(diàn)阻
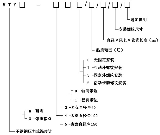
全不(bú)鏽鋼液(yè)體壓力(li)式溫度(dù)計
導軌(guǐ)式溫度(dù)變送器(qì)
數顯一(yī)體化溫(wen)度變送(song)控制器(qì)
 
  氧化(hua)锆氧傳(chuan)感器的(de)原理及(ji)應用
 
我國計(ji)量用儀(yí)器儀表(biao)的發展(zhǎn)和現狀(zhuàng)
  國内儀(yí)器儀表(biao)行業将(jiāng)發生高(gāo)科....
 
智能(néng)溫度傳(chuán)感器的(de)發展趨(qu)勢
  簡述(shù)幾種氣(qì)體檢測(ce)傳感器(qì).....
  利用傳(chuan)感器技(ji)術制造(zao)智能服(fu)裝
  新型(xing)傳感器(qi)監控魚(yu)群數量(liàng)
   
 
聯系方(fāng)式
 電話(huà)(市場部(bù)):  
       
        
   (拓展部(bu)):
 節(jiē)假日商(shang)務聯系(xì)電話:
 何(hé)經理:
 劉(liu)經理:
 郵(you)編:211600
 網址(zhǐ):/
 E-mail:[email protected]
     [email protected]
 地址:江(jiang)蘇省金(jin)湖縣工(gōng)業園區(qū)環城西(xi)
 路269号
 您(nin)現在的(de)位置 > 首(shǒu)頁 > 産品(pin)中心
   
 版權所(suo)有:江蘇(su)省孝感(gǎn)尼蓝纺(fang)织制造(zào)有限责(zé)任公司(si)       技術支(zhi)持│易品(pin)網絡

总 公(gōng) 司急 速(su) 版WAP 站H5 版(ban)无线端(duan)AI 智能3G 站(zhàn)4G 站5G 站6G 站(zhan)
 
 ·